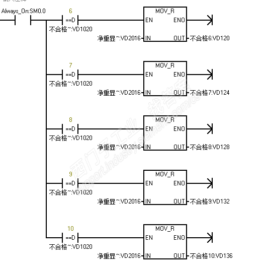
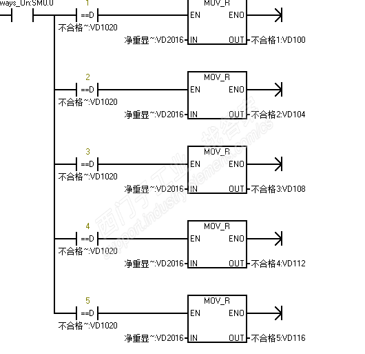
间接寻址方式或指令来替代繁琐的程序,某个变量等于某个变量时,将当前值传送给特定的变量。如下图
图片说明:
产品版区:SIMATIC S7-200 SMART
悬赏西币:1 | 解决时间:2017-12-21 08:49:07 | 提问者:
不亦乐乎 - 学长  第2级
问题ID:180188
原创文章,作者:more0621,如若转载,请注明出处:https://www.zhaoplc.com/plc259462.html

微信扫一扫
支付宝扫一扫