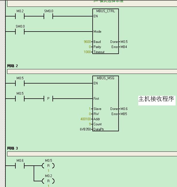
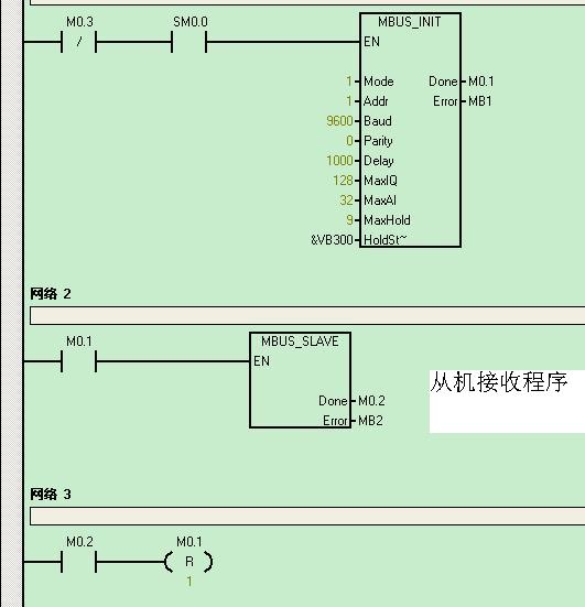
我用modbus通信库编写了两台(s7-200)PLC的通信程序,但是MBUS_MSG 一直报错:错误代号:4,我知道是参数设置的问题,但怎么改都没改对。。。
PS:我对那个MBUS_MSG指令中的地址设置(addr)有点迷糊,不知道怎么和从机要访问从机的地址是怎么映射对应的,请求大侠帮助指教!~~
图片说明:
最佳答案
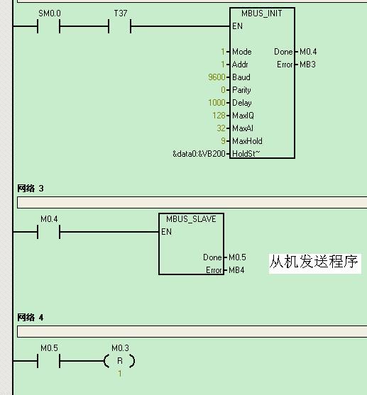
你的add有一个应是40001见图4,图2对图4说明有问题,详细问题看资料Micro ''''n Power.chm,下载编号为A0136,在s7-200 plc中的通信下的modbus即可,我简单截了一下图,不知你看懂 没有,仔细看资料。若下载不到资料回HL01@sina.com
图片说明:
提问者对于答案的评价:
谢谢~~
专家置评
请再核对一下库存存储区的分配是否与程序中的V区有重叠的地方。
原创文章,作者:more0621,如若转载,请注明出处:https://www.zhaoplc.com/plc296054.html

微信扫一扫
支付宝扫一扫